发布时间:2019-6-6 8:48:09 作者:拓普电气 来源:本站 浏览量:4075 【字体:
大 中 小】
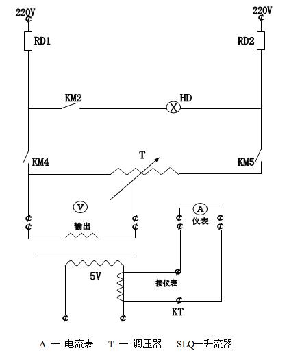
TPSLQ系列大电流发生器工作原理
扬州拓普电气科技有限公司是TPSLQ系列大电流发生器原生产厂家,本系列产品接入工作电源后,通过调整调压器输出电压以获得试验所需的大电流。其工作原理图:

TPSLQ系列大电流发生器使用方法
1、接通工作电源,连接好电流输出线。操作台上的电压表显示输入电压值。按下启动按钮,绿色指示灯亮,此时升流器等待升流。
2、顺时针均匀旋转调压器手柄,注意操作台上输出电流指示(单位:安培)直到所需的大电流,为了保证测试精度,可在仪表接线柱上串接一标准电流表。
3、试验过程中,一旦发现不正常现象,应立即切断电源 ,查明原因后再进行试验。
4、做冲击试验时。接通工作电源,按下启动按钮,将仪器升到需要的电流值后(注:此时不要旋转调压器),按下停止按钮。重新按下启动按钮便是设定电流值输出。
5、试验完毕,必须将调压器回零,按停止按钮切断电源,只有在切断工作电源后 ,方可拆除试验接线,以保证安全。
友情提醒:购置拓普电气原创型号
TPSLQ系列大电流发生器,请认准拓普牌原生产厂家扬州拓普电气科技有限公司!品牌厂家产品质量及售后服务有保障!